会员注册
会员登录
企业邮箱
资料下载
hi,!
进入个人中心
退出
企业邮箱
资料下载
中文版
英文版
中文版
英文版
消毒设备
|
超滤膜及设备
|
油水处理设备
|
高盐高浓度废、污水深度处理设备
|
高盐高浓度废水浓缩结晶设备
|
除雾设备
|
给水处理
|
污水处理及回收
|
医用水疗
|
气体处理产品
|
气体报警产品
|
化工园区一体化安全应急系统
|
仪表自动化产品
|
PROJECT
工程服务
大连浩海水处理技术有限公司欢迎您
低温脱硫脱硝
您当前的位置:
首页
> 工程服务> 低温脱硫脱硝
2
1
4
3
-
膜法给水处理工程
-
膜分离设备/工程
-
膜法污水处理及回用
-
SCR脱硝:液氨法,尿素法
+
低温脱硫脱硝
-
臭氧氧化脱销脱硫
-
工程咨询
-
环境评价
-
工程设计
-
污水处理工程
-
医用水疗工程
目前国内外广泛使用的脱硫脱硝工艺是wet-fgd+SCR/SNCR组合工艺,是湿式烟气脱硫和选择性催化还原(SCR)或选择性非催化还原(SNCR)脱硝两个工艺的组合。湿式烟气脱硫常用的是石灰或石灰石的钙法,脱硫率大于90%,其缺点是工程庞大,初投资和运行费用高且容易形成二次污染。选择性催化还原脱硝是采用氨催化还原其反应温度为250-450℃,脱硝率可达70-90%,该技术成熟,目前全球范围尤其是发达国家应用广泛,但工艺设备投资大,需预热处理烟气,催化剂昂贵且易中毒使用寿命短,同时存在氨泄漏,设备易腐蚀等问题。选择性非催化还原工艺的温度区域为870-1200℃,脱硝率小于50%,缺点是存在工艺设备投资大,需预热处理烟气,设备易腐蚀等问题。这两种脱硫脱硝工艺的组合,虽然能达到较好的脱硫脱硝效果,但组合工艺的设备更庞大,占地更大,投资更大,运行费用更高。项目实施和运行难以承受。
自上世纪70年代开始,发达国家在多年烟气SO2排放控制技术研究的基础上,开始工业烟气中SO2和NOx同时脱除的研究。目前,脱硫脱硝一体化技术多处于研究阶段,都没有得到大规模的工业应用。开发技术简单,运行成本低,具有良好运行性能的脱硫脱硝一体化技术将是烟气综合治理技术的发展方向。
目前,烟气的脱硫脱硝工艺一体化技术,就是将脱硫脱硝过程结合在同一处理工艺流程及设备中完成。不仅实现同时脱硫脱硝的目的,还可节省运行费用,降低投资,减小占地面积,并且可减少废物产生。迄今为止,具有工业应用前景的技术主要有炭基材料吸附法、化学氧化法、电子束照射法或脉冲电晕法及金属氧化物催化法等,这些技术采用的方法是把气态污染物中的硫和氮经过一系列化学反应转化为较稳定形态,如硫酸盐和硝酸盐进而工业利用,这些新型一体化脱硫脱硝工艺中,尤以化学氧化湿法脱硫脱硝一体化工艺最具工业规模推广前景。
化学氧化湿法脱硫脱硝一体化工艺
烟气中的SO2易溶于水,很容易被碱性吸收剂吸收,反应形成硫酸盐或亚硫酸盐而从烟气中脱除,湿法碱液吸收脱硫工艺已得到广泛应用。烟气中的氮氧化物其中大部分为NO,而NO难溶于水,单纯采用碱液吸收其去除效率很低,需要采用氧化方法,使NO氧化成易溶于水,易于被碱性吸收的NO2,并反应形成硝酸盐或亚硝酸盐,才能实现将NOX从烟气中有效脱除,所以化学氧化湿法脱硫脱硝一体化工艺的关键在于实现对NO的有效氧化处理。只要有效完成对NO的高效氧化,并且通过相同的湿法碱液吸收,同时脱除SO2和NO2就可达到一体化同时脱硫脱硝的工艺目标。化学氧化湿法吸收工艺结合比较容易,装置的一体化也比较容易形成,所以化学氧化湿法脱硫脱硝一体化工艺是最具实际推广应用的工艺技术。
目前在化学氧化湿法脱硫脱硝一体化工艺研究中,经常采用的氧化剂有臭氧、氯酸、次氯酸、双氧水、高锰酸钾等。这些氧化剂有的可用做对NO的气相氧化操作,有的只能作为液态氧化剂实施对NO的液相氧化操作。NO难溶于水,液相氧化过程是一个气膜控制的溶解、反应、吸收过程。对NO的液相氧化过程,因溶解过程速度慢,所以氧化反应速度慢,效率低,脱除率低,一般脱硝率只能达到50%~70%左右。而气相氧化不存在传质障碍,对NO的气相氧化过程可达到快速高效。所以,采用气相氧化方法将具有更高的脱除效率(90%以上)和更好的经济效果。
能实施气相氧化的氧化剂应是气态的或能高效释放气化成气态的化学物质。主要有臭氧、CDO氧化剂、氯气。臭氧对NO的氧化性强,反应速度快,反应脱除率高。但臭氧发生系统设备投资大,运行能耗高,在大型烟气处理系统中应用有困难。氯气氧化性能弱,对NO的氧化脱除率不高。CDO氧化剂的氧化性能与臭氧相当,对NO的氧化速度快,脱除率高,在气相对NO的氧化有高选择性(避免同时氧化SO2增加氧化剂的消耗),并且现场供给CDO氧化剂的装置投资小,操作调节投量简单方便。所以目前CDO氧化剂气相氧化被认为是湿法脱硫脱硝一体化工艺最有效、最具实际推广价值的工艺。
3、
CDO氧化剂气相氧化湿法脱硫脱硝一体化工艺
采用CDO氧化剂氧化NO湿法一体化脱硫脱硝已有许多试验成果,有一些工程应用实例。主要都是采用低浓度的CDO氧化剂水溶液或CDO氧化剂的前期物质作为氧化剂,虽然达到很好的氧化脱氮效果,但CDO氧化剂水溶液氧化是液相氧化过程,仍存在因NO的溶解速度慢,使CDO氧化剂的氧化能力难于高效发挥,影响CDO氧化剂的氧化脱除效率。以及在液相CDO氧化剂对SO2的氧化选择性高于NO,增加了CDO氧化剂的消耗等方面的不足。因此,成功实施CDO氧化剂气相氧化法,使CDO氧化剂高效气化形成气相氧化是最佳工艺选择。
CDO氧化剂在常温下是黄绿色至橘黄色气体,CDO氧化剂易溶于水,在水中溶解度可达6-8克/升。气体CDO氧化剂浓度超过10%有气体爆炸的危险,所以一般工艺制备的CDO氧化剂都是制成低浓度的水溶液,浓度大约100-1000mg/L。如何实施CDO氧化剂高效气化形成气相,完成对NO的高效高选择性氧化作用,这是CDO氧化剂气相氧化脱硫脱硝一体化工艺能够高效安全、低成本运行的关键。
大连浩海水处理技术有限公司,利用CDO氧化剂制备工艺研究的成果,采用CDO氧化剂正压反应工艺。由CDO氧化剂反应器直接反应生成高浓度(5万mg/l左右)高压力(0.3-0.7MPa)的CDO氧化剂溶液,直接输送进脱硫脱硝一体化氧化吸收塔内喷雾气化,使CDO氧化剂气化成CDO氧化剂气体,完成对NO的高效氧化。该工艺方法CDO氧化剂反应器简单,操作安全,方便,能耗低,有效的解决了CDO氧化剂气相氧化脱硫脱硝一体化工艺中,气体CDO氧化剂的供给难题。
大连浩海针对CDO氧化剂气相氧化工艺特征,开发了CDO氧化剂气相氧化湿法脱硫脱硝一体化工艺技术,简称CDO-GOWDDI,包括一体化塔组构,CDO氧化剂制备工艺及装置,碱液循环吸收槽组构等,为CDO氧化剂气相氧化脱硫脱硝一体化工艺能得到真正推广应用奠定了技术基础。
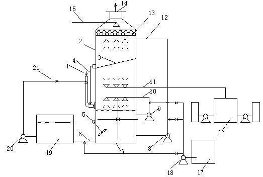
CDO-GOWDDI工艺流程,主要设备介绍
工艺流程图
1、烟气进风道2、吸收塔3、塔间隔板4、脱硝液回流管5、塔釜搅拌器6、吸收釜液排出管7、塔釜循环液池8、第二级脱硝液循环泵9、第一级脱硫液循环泵10、脱硫喷淋管11、CDO氧化剂喷雾气化12、脱硝喷淋管13、除沫器14、排烟口15、进水冲洗管16、CDO氧化剂、制备系统17、碱液制备系统